Maytag Neptune onderdelen diagram en handleiding

Het begrijpen van de samenstelling van huishoudelijke apparaten kan een groot verschil maken bij het uitvoeren van reparaties of onderhoud. Wanneer onderdelen van een wasmachine defect raken, is het essentieel om te weten waar elk onderdeel zich bevindt en hoe het functioneert binnen het systeem. Het juiste overzicht van de interne componenten helpt niet alleen bij het identificeren van problemen, maar ook bij het vinden van de juiste vervangingsstukken.
In deze gids worden de verschillende onderdelen van een wasmachine gedetailleerd besproken. Van de motor tot de kleppen, elke component heeft zijn eigen rol in het correcte functioneren van het apparaat. Door te begrijpen hoe elk onderdeel werkt, wordt het gemakkelijker om een probleem te diagnosticeren en snel de benodigde onderdelen te vinden. Efficiënt onderhoud kan zo veel tijd en geld besparen, terwijl het apparaat langer mee blijft werken.
Voor mensen die zelf reparaties willen uitvoeren, is een goed overzicht van de onderdelen cruciaal. Dit zorgt ervoor dat de juiste stappen worden gezet bij het vervangen van versleten of beschadigde componenten. Een helder overzicht vergemakkelijkt het reparatieproces aanzienlijk en voorkomt dat onnodige onderdelen worden aangeschaft of foutief worden geïnstalleerd.
Overzicht van Onderdelen van de Wasmachine
Bij het onderhouden van een wasmachine is het van groot belang om een duidelijk overzicht te hebben van de verschillende componenten die het apparaat laten functioneren. Elk onderdeel speelt een specifieke rol, van het aandrijfsysteem tot de waterregeling, en draagt bij aan de algehele efficiëntie van het apparaat. Het kennen van deze onderdelen kan je helpen bij het uitvoeren van zowel eenvoudige als complexe reparaties, en stelt je in staat om snel de juiste vervangingen te vinden wanneer dat nodig is.
Een goed begrip van de opbouw van een wasmachine maakt het mogelijk om storingen sneller te diagnosticeren. Door te weten welke onderdelen verantwoordelijk zijn voor specifieke functies, kan men gerichter zoeken naar de oorzaak van het probleem. Dit voorkomt onnodige complicaties en maakt het mogelijk om gericht actie te ondernemen, bijvoorbeeld door de defecte onderdelen te identificeren en te vervangen.
Dit overzicht biedt een gedetailleerd overzicht van de belangrijkste onderdelen die cruciaal zijn voor het functioneren van een wasmachine. Van de motor tot de waterkleppen en van de deurvergrendeling tot het pompmechanisme, elk onderdeel heeft zijn eigen functie. Het correct begrijpen van deze systemen helpt bij het optimaliseren van het onderhoud en verhoogt de levensduur van de wasmachine.
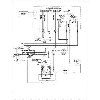
Hoe het Onderdelen Diagram Werkt

Het begrijpen van een onderdelenoverzicht is essentieel voor het efficiënt onderhouden en repareren van apparaten. Zo’n overzicht biedt een visuele weergave van de verschillende componenten die een machine of apparaat vormen, waarbij elke sectie of onderdeel is gemarkeerd met een specifieke aanduiding. Dit helpt gebruikers snel de juiste onderdelen te identificeren, wat essentieel is voor zowel onderhoud als reparaties.
Door het volgen van een onderdelenoverzicht kunnen gebruikers de verschillende onderdelen en hun onderlinge verbindingen beter begrijpen. Elk onderdeel is duidelijk gelabeld, wat het gemakkelijker maakt om de benodigde vervangingen te vinden zonder dat men in de war raakt door technische specificaties of onduidelijke beschrijvingen. Dit maakt het eenvoudiger om de juiste onderdelen te kopen en snel de werking van het apparaat te herstellen.
Een goed ontworpen onderdelenoverzicht toont niet alleen de onderdelen zelf, maar geeft vaak ook een stapsgewijze uitleg over hoe ze in het apparaat passen. Dit maakt het voor gebruikers mogelijk om een gedetailleerd plan van aanpak te volgen bij het vervangen of onderhouden van onderdelen. Het doel van zo’n overzicht is het vereenvoudigen van complexe taken, zodat men zelf kan zorgen voor het behoud van de functionaliteit van hun apparatuur.
Belangrijke Onderdelen in de Maytag Neptune

Bij het onderhouden van huishoudelijke apparaten is het essentieel om te weten welke componenten van cruciaal belang zijn voor de werking ervan. Elk apparaat heeft specifieke onderdelen die de algehele prestaties beïnvloeden, en het begrijpen van deze componenten is essentieel om efficiënte reparaties uit te voeren en problemen tijdig te identificeren.
In dit gedeelte worden de sleutelonderdelen besproken die een belangrijke rol spelen in de werking van de apparatuur. Deze onderdelen zijn vaak het eerste punt van aandacht bij technische storingen en vereisen meestal het meeste onderhoud of vervanging. Door deze te begrijpen, kunnen gebruikers gemakkelijker bepalen wat er moet worden gedaan om de werking van hun apparaat te herstellen.
Essentiële Componenten voor Prestaties

| Onderdeel | Functie | Veelvoorkomende Problemen |
|---|---|---|
| Motor | Verantwoordelijk voor het aandrijven van het apparaat | Kan oververhit raken, verliest vermogen |
| Pomp | Beheert de circulatie van water | Verstoppingen, lekkages |
| Verwarmingselement | Verwarmt water of lucht in het apparaat | Verlies van vermogen, defecten door veroudering |
Ondersteunende Onderdelen voor Betrouwbaarheid
| Onderdeel | Functie | Veelvoorkomende Problemen |
|---|---|---|
| Drukschakelaar | Regelt de druk in het systeem | Kan defect raken door stof of vuil |
| Vering | Absorbeert schokken en trillingen | Kan versleten raken of breken |
| Deurvergrendeling | Verhindert het openen van de deur tijdens werking | Kan vast komen zitten of defect raken |
Deze onderdelen vormen de kern van de werking van het apparaat en zijn cruciaal voor een langdurige en efficiënte werking. Regelmatig onderhoud en tijdige vervangingen kunnen helpen om de levensduur van het apparaat te verlengen en storingen te minimaliseren.
Storingen en Oplossingen in Diagram
Bij het gebruik van huishoudelijke apparaten kunnen er verschillende technische problemen optreden. Het is belangrijk om te begrijpen welke storingen zich kunnen voordoen en hoe je deze kunt oplossen. Een visuele weergave van het systeem kan hierbij helpen door duidelijk de onderlinge verbindingen en functies van de componenten te tonen, wat de oplossing van problemen vereenvoudigt.
In dit gedeelte bespreken we veelvoorkomende storingen die kunnen optreden, evenals mogelijke oplossingen. Het identificeren van de oorzaak van een probleem is de eerste stap in het vinden van een effectieve oplossing. Door te weten welk onderdeel verantwoordelijk is voor de storing, kun je sneller de juiste reparaties uitvoeren of de juiste onderdelen vervangen.
Veelvoorkomende Storingen
- Probleem 1: Het apparaat start niet op.
- Probleem 2: Er komt geen water uit de machine.
- Probleem 3: De motor draait maar het apparaat maakt geen beweging.
- Probleem 4: Het apparaat maakt ongebruikelijke geluiden tijdens het draaien.
- Probleem 5: Er wordt geen warm water geleverd.
Oplossingen voor Storingen

- Oplossing 1: Controleer of het apparaat correct is aangesloten en de stroomvoorziening werkt.
- Oplossing 2: Inspecteer de waterinlaatklep en leidingen om te controleren op verstoppingen of lekkages.
- Oplossing 3: Controleer de motor en de aandrijfsystemen op slijtage of blokkades.
- Oplossing 4: Onderzoek de lagers of vering om te zien of ze versleten zijn en vervang ze indien nodig.
- Oplossing 5: Controleer de verwarmingselementen en thermostaten om ervoor te zorgen dat ze goed functioneren.
Door deze storingen en oplossingen goed te begrijpen, kunnen gebruikers efficiënt problemen identificeren en verhelpen, wat leidt tot een langere levensduur van het apparaat. Het gebruik van visuele hulpmiddelen kan hierbij helpen door in één oogopslag de onderlinge relaties en mogelijke oorzaken van de storingen duidelijk te maken.
Waar Onderdelen voor Maytag te Vinden

Het vinden van de juiste vervangingsonderdelen voor een huishoudelijk apparaat kan een uitdaging zijn, vooral als het gaat om specifieke onderdelen die niet altijd overal beschikbaar zijn. Gelukkig zijn er verschillende betrouwbare bronnen waar je de benodigde onderdelen kunt vinden, zodat je apparaat weer optimaal functioneert. Het kennen van de juiste plekken om te zoeken kan het proces aanzienlijk versnellen.
De meeste mensen beginnen hun zoektocht online, waar talloze websites gespecialiseerd zijn in het leveren van onderdelen voor huishoudelijke apparaten. Daarnaast zijn er fysieke winkels die onderdelen op voorraad hebben, vaak met de mogelijkheid om direct advies in te winnen over de juiste vervangingen. Het is belangrijk om goed geïnformeerd te zijn over de kwaliteit en compatibiliteit van de onderdelen die je aanschaft.
Enkele van de meest populaire bronnen voor het vinden van onderdelen zijn:
- Webshops: Online winkels bieden een breed scala aan vervangende onderdelen, vaak met gedetailleerde specificaties en klantbeoordelingen.
- Fysieke winkels: Winkels gespecialiseerd in huishoudelijke apparaten kunnen ook vervangingen aanbieden, vaak met direct advies en ondersteuning van experts.
- Fabrikanten: De officiële website van de fabrikant is een betrouwbare bron voor originele onderdelen en handleidingen.
- Derde partijen: Er zijn ook tal van derden die onderdelen aanbieden voor een breder scala aan apparaten, met vaak lagere prijzen.
Door gebruik te maken van deze bronnen kun je eenvoudig de juiste onderdelen vinden voor je apparaat, zodat je het probleem snel kunt verhelpen zonder onnodige vertragingen of hoge kosten.
Installatie-instructies voor Maytag Onderdelen
Het correct installeren van vervangende onderdelen is essentieel voor het goed functioneren van huishoudelijke apparaten. Onjuiste installatie kan leiden tot verdere schade of verminderde prestaties van het apparaat. Dit gedeelte biedt stapsgewijze instructies voor het installeren van de benodigde onderdelen, zodat je apparaat snel weer in topvorm is.
Voorbereiding van de Installatie

Voordat je begint met de installatie, is het belangrijk om een aantal voorbereidingen te treffen. Zorg ervoor dat je de juiste onderdelen hebt en dat je voldoende tijd hebt om het proces zorgvuldig uit te voeren. Het is ook raadzaam om het apparaat uit te schakelen en de stekker uit het stopcontact te halen om elektrische risico’s te vermijden. Het gebruik van het juiste gereedschap is cruciaal om schade aan onderdelen of het apparaat zelf te voorkomen.
Stappen voor het Installeren
Hieronder staan de algemene stappen die je kunt volgen om de vervangende onderdelen correct te installeren:
- Verwijder het defecte onderdeel: Begin met het verwijderen van het beschadigde of versleten onderdeel. Dit kan het losdraaien van schroeven, het loskoppelen van verbindingen of het verwijderen van vastgezette onderdelen inhouden.
- Vergelijk het nieuwe onderdeel: Controleer of het nieuwe onderdeel dezelfde specificaties heeft als het oude. Dit is belangrijk om ervoor te zorgen dat het goed past en compatibel is met je apparaat.
- Installeer het nieuwe onderdeel: Plaats het nieuwe onderdeel op de juiste plaats. Zorg ervoor dat het goed vastzit en dat alle verbindingen correct zijn aangesloten. Dit voorkomt problemen zoals lekkages of storingen.
- Test het apparaat: Nadat je het nieuwe onderdeel hebt geïnstalleerd, sluit je het apparaat weer aan en test je het om te controleren of alles goed werkt.
Met deze stappen kun je zelf de benodigde onderdelen installeren en je apparaat weer operationeel maken. Mocht je twijfels hebben over de installatie, dan is het altijd verstandig om de handleiding te raadplegen of een professional in te schakelen voor hulp.
Tips voor Onderhoud en Duurzaamheid

Regelmatig onderhoud is essentieel om de levensduur van je huishoudelijke apparaten te verlengen en de prestaties te optimaliseren. Door enkele eenvoudige stappen te volgen, kun je ervoor zorgen dat je apparatuur efficiënt blijft werken, terwijl je tegelijkertijd de kans op defecten of storingen minimaliseert. Dit gedeelte biedt nuttige tips om je apparaat in topconditie te houden.
Reiniging en Inspectie
Een van de belangrijkste aspecten van goed onderhoud is het regelmatig reinigen van het apparaat. Stof, vuil en zeepresten kunnen zich na verloop van tijd ophopen en de werking verstoren. Controleer regelmatig op verstoppingen of ophopingen in de luchtventilatie, filters of andere onderdelen die mogelijk de efficiëntie beïnvloeden.
- Maak de buitenkant van het apparaat schoon met een vochtige doek om vuil te verwijderen.
- Reinig filters en ventilatieopeningen volgens de aanbevolen intervallen in de handleiding.
- Controleer slangen en aansluitingen op lekkages of slijtage om te voorkomen dat er problemen ontstaan tijdens het gebruik.
Periodieke Controle en Vervangingen

Door tijdig versleten of beschadigde onderdelen te vervangen, kun je grotere schade voorkomen en de prestaties verbeteren. Het is raadzaam om de status van belangrijke onderdelen regelmatig te controleren en indien nodig te vervangen. Dit zorgt ervoor dat alles goed blijft functioneren en voorkomt onverwachte storingen.
- Vervang onderdelen zoals filters, riemen of pakkingen volgens de aanbevolen onderhoudscyclus.
- Let op ongewone geluiden of geuren die kunnen wijzen op slijtage van interne onderdelen.
- Gebruik de juiste vervangingsonderdelen om de levensduur van je apparaat te waarborgen.
Door deze onderhoudstips op te volgen, kun je de levensduur van je apparaat aanzienlijk verlengen en zorgen voor een optimale werking. Goed onderhoud verhoogt niet alleen de efficiëntie, maar draagt ook bij aan de algehele duurzaamheid van het apparaat, zodat je langer kunt genieten van een betrouwbare werking.